
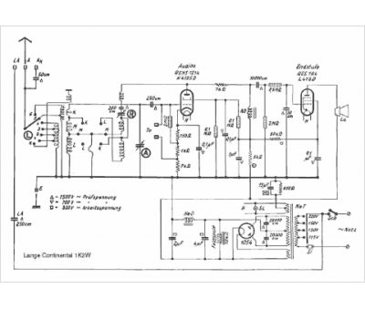
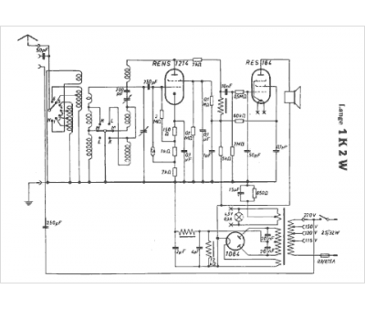
Marque :
Lange
Modèle :
1K2 W Continental
Type appareil :
récepteur à tubes
Pays d'origine :
Allemagne
