
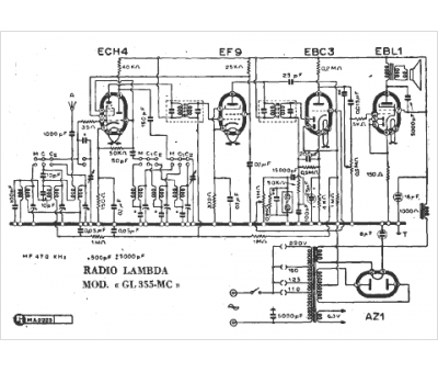
Marque :
Lambda
Modèle :
GL 355 MC
Type appareil :
récepteur à tubes
Pays d'origine :
Italie
