
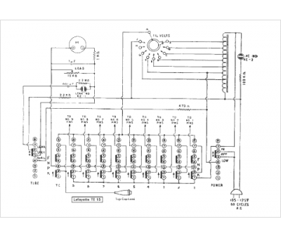
Marque :
Lafayette
Modèle :
TE 15
Type appareil :
appareil de mesure
Pays d'origine :
États-Unis
