
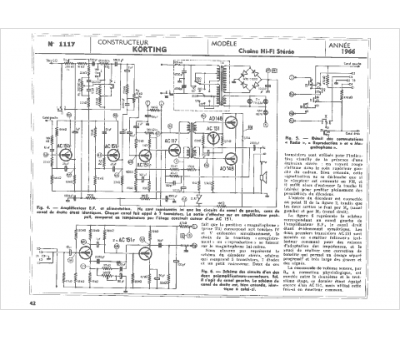
Marque :
Körting
Modèle :
26452 (chaîne hifi)
Type appareil :
récepteur à tubes
Année :
1966
