
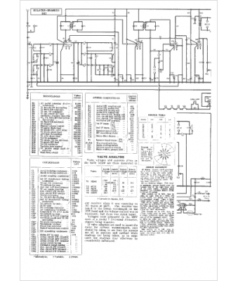
Marque :
Kolster-Brandes
Modèle :
885
Type appareil :
récepteur à tubes
Pays d'origine :
Grande-Bretagne
