
Marque :
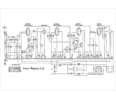
Kapsch
Modèle :
Regent 5 G
Type appareil :
récepteur à tubes
Pays d'origine :
Allemagne
