
Marque :
Jotha
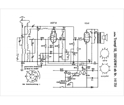
Modèle :
Trumpf 52 332 UGW 3
Type appareil :
récepteur à tubes
Pays d'origine :
Allemagne
