
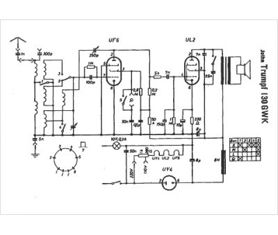
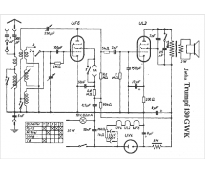
Marque :
Jotha
Modèle :
Trumpf 130 GWK
Type appareil :
récepteur à tubes
Pays d'origine :
Allemagne
