
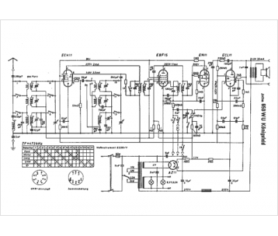
Marque :
Jotha
Modèle :
Königsfeld 650 WU
Type appareil :
récepteur à tubes
Pays d'origine :
Allemagne
