
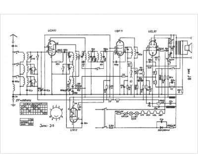
Marque :
John
Modèle :
J 8
Type appareil :
récepteur à tubes
Pays d'origine :
Allemagne
