
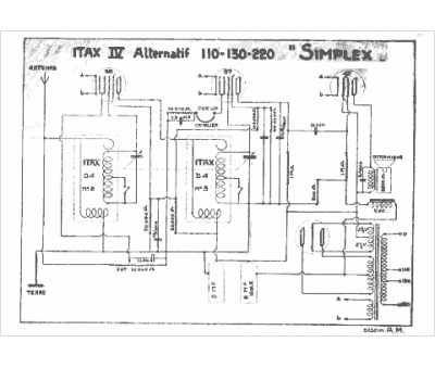
Marque :
ITAX
Modèle :
4 Simplex
Type appareil :
récepteur à tubes
Pays d'origine :
Belgique
