
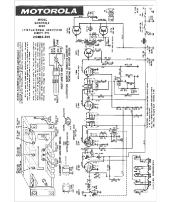
Marque :
International Harvester
Modèle :
244079-R91
Type appareil :
récepteur à tubes
Année :
1962
Pays d'origine :
États-Unis
