
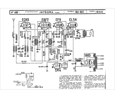
Marque :
															Integra																																															
														Modèle :
																641																																	
															Type appareil :
																récepteur à tubes
															Année :
																1940
															Pays d'origine :
																France
															




