
Marque :
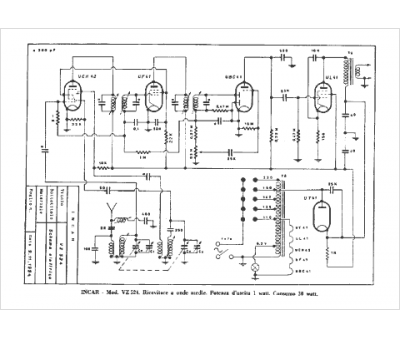
INCAR
Modèle :
VZ 524
Type appareil :
récepteur à tubes
Pays d'origine :
Italie
