
Marque :
Imperial
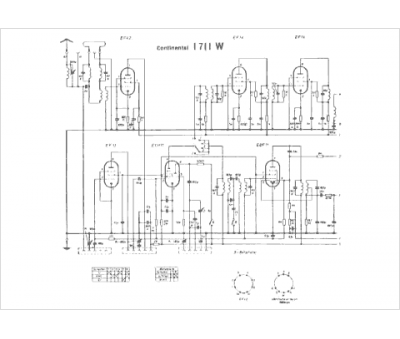
Modèle :
Continental I 1711 W
Type appareil :
récepteur à tubes
Pays d'origine :
Allemagne
