
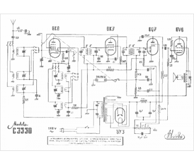
Marque :
Iberia
Modèle :
C 3550
Type appareil :
récepteur à tubes
Pays d'origine :
Espagne
