
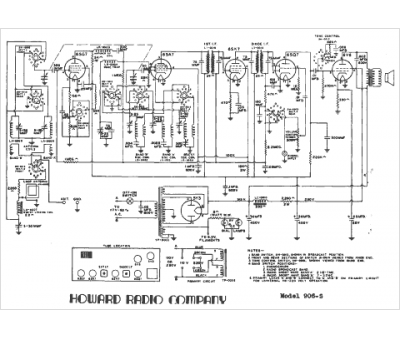
Marque :
Howard
Modèle :
906-S
Type appareil :
récepteur à tubes
Année :
1948
Pays d'origine :
États-Unis
