
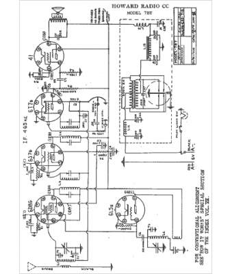
Marque :
Howard
Modèle :
7BT
Type appareil :
récepteur à tubes
Année :
1938
Pays d'origine :
États-Unis
