
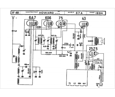
Marque :
Howard
Modèle :
57a
Type appareil :
récepteur à tubes
Année :
1934
Pays d'origine :
États-Unis
