
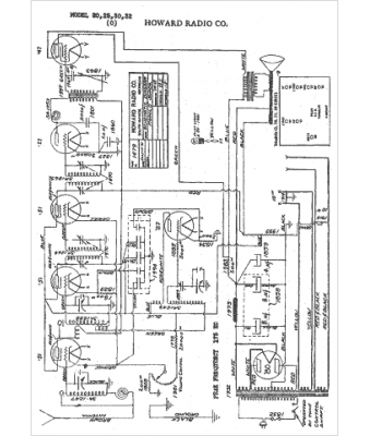
Marque :
Howard
Modèle :
25
Type appareil :
récepteur à tubes
Année :
1931
Pays d'origine :
États-Unis
