
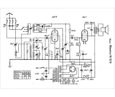
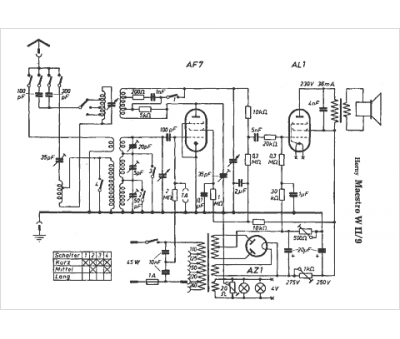
Marque :
Horny
Modèle :
Maestro WII-9
Type appareil :
récepteur à tubes
Pays d'origine :
Autriche, Allemagne
