
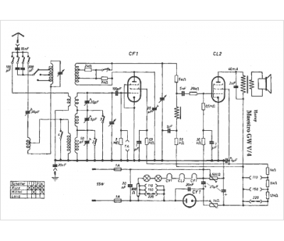
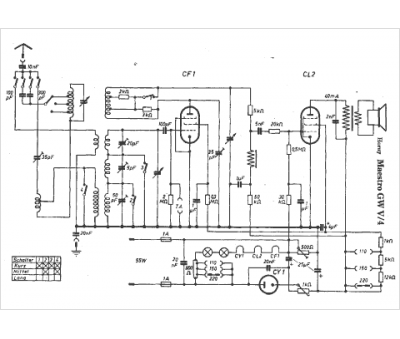
Marque :
Horny
Modèle :
Maestro GWV-4
Type appareil :
récepteur à tubes
Pays d'origine :
Autriche, Allemagne
