
Marque :
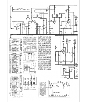
HMV
Modèle :
440
Type appareil :
récepteur à tubes
Pays d'origine :
Grande-Bretagne
