
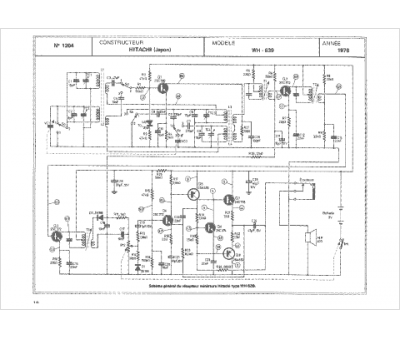
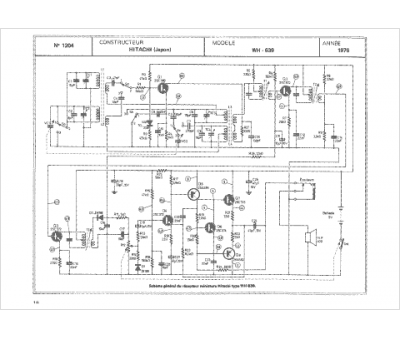
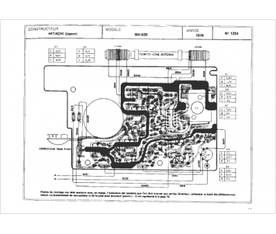
Marque :
Hitachi
Modèle :
wh 639
Type appareil :
récepteur à tubes
Année :
1976
