
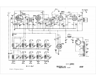
Marque :
Hispano-Suiza
Modèle :
449
Type appareil :
récepteur à tubes
Pays d'origine :
Espagne
