Retour à l'accueil
 
 
Recherche de schémas
Collection CD/DVD

Service schémathèque 

2 documents correspondent à votre recherche.

Caractéristiques de l'appareil
Marque :
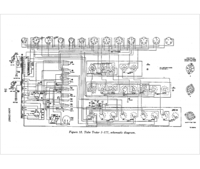
Hickok
Modèle :
I 177
Type appareil :
appareil de mesure
2 documents correspondant à cet appareil
Notice (abrégé) Hickok I 177
Langue  : français
8 pages.
Document présent dans Rétro-docs 6 Acheter
En ligne, disponible en téléchargement Télécharger
Notice (complet) Hickok I 177
Langue  : anglais
58 pages.
Document présent dans Rétro-docs 6 Acheter
En ligne, disponible en téléchargement Télécharger
Vous pouvez regrouper les téléchargements Tout télécharger
La consultation de cet espace schémathèque est en accès libre.