
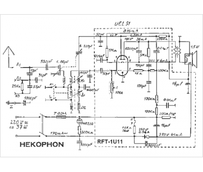
Marque :
Hekophon
Modèle :
RFT-1U11
Type appareil :
récepteur à tubes
Pays d'origine :
Autriche
