
Marque :
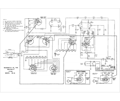
Heathkit
Modèle :
IM-18
Type appareil :
appareil de mesure
Pays d'origine :
États-Unis
