
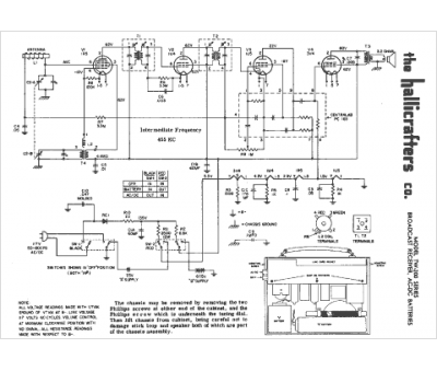
Marque :
Hallicrafters
Modèle :
TW-200
Type appareil :
récepteur à tubes
Année :
1956
Pays d'origine :
États-Unis
