
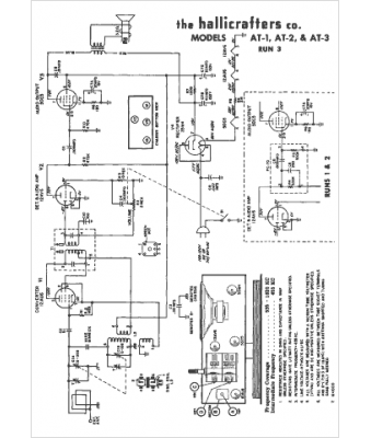
Marque :
Hallicrafters
Modèle :
AT-3
Type appareil :
récepteur à tubes
Année :
1953
Pays d'origine :
États-Unis
