
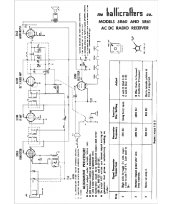
Marque :
Hallicrafters
Modèle :
5R60
Type appareil :
récepteur à tubes
Année :
1955
Pays d'origine :
États-Unis
