
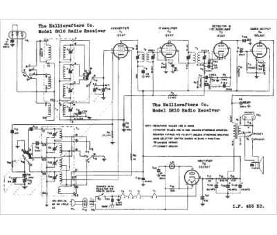
Marque :
Hallicrafters
Modèle :
5R10
Type appareil :
récepteur à tubes
Année :
1951
Pays d'origine :
États-Unis
