
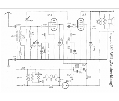
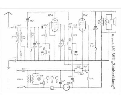
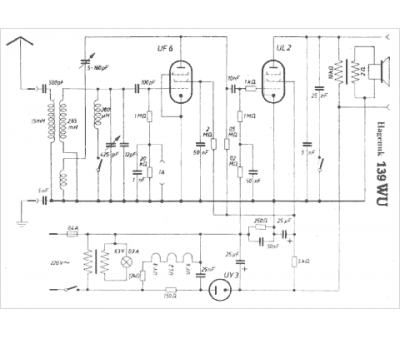
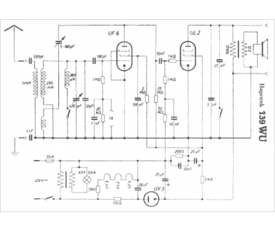
Marque :
Hagenuk
Modèle :
139 WU
Type appareil :
récepteur à tubes
Pays d'origine :
Allemagne
