
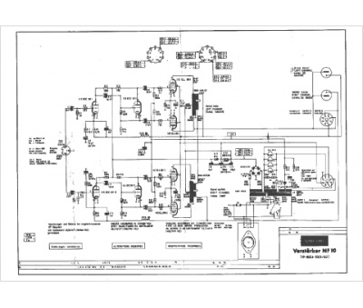
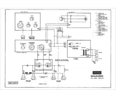
Marque :
Grundig
Modèle :
stéréo décoder 4 et 5
Type appareil :
récepteur à tubes
Pays d'origine :
Allemagne
