
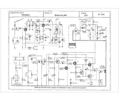
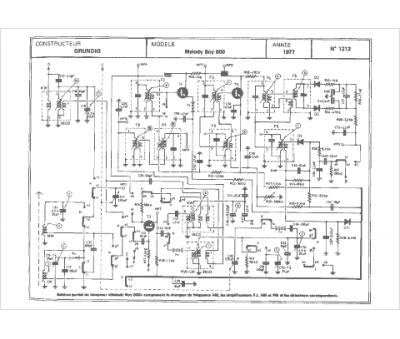
Marque :
Grundig
Modèle :
Melody Boy 600
Type appareil :
récepteur à transistors
Pays d'origine :
Allemagne
