
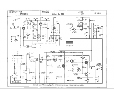
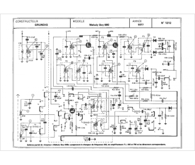
Marque :
Grundig
Modèle :
Melody Boy
Type appareil :
récepteur à tubes
Année :
1977
Pays d'origine :
Allemagne
