
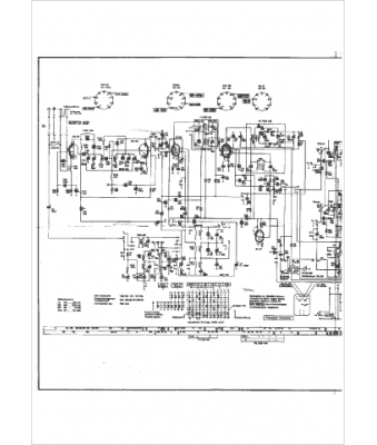
Marque :
Grundig
Modèle :
KS 440
Type appareil :
récepteur à tubes
Année :
1964
Pays d'origine :
Allemagne
