
Marque :
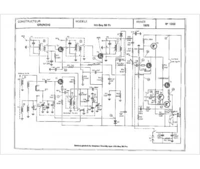
Grundig
Modèle :
Hit Boy 50fr
Type appareil :
récepteur à tubes
Année :
1975
Pays d'origine :
Allemagne
