
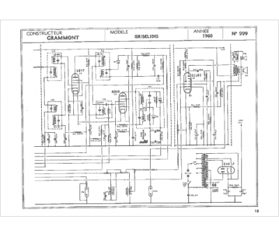
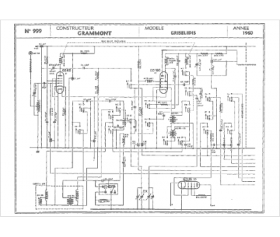
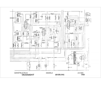
Marque :
Grammont
Modèle :
Griselidis
Type appareil :
récepteur à tubes
Année :
1958
Pays d'origine :
France
