
Marque :
Grammont
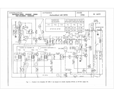
Modèle :
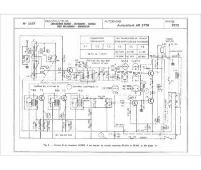
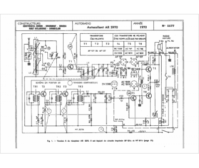
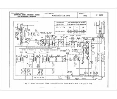
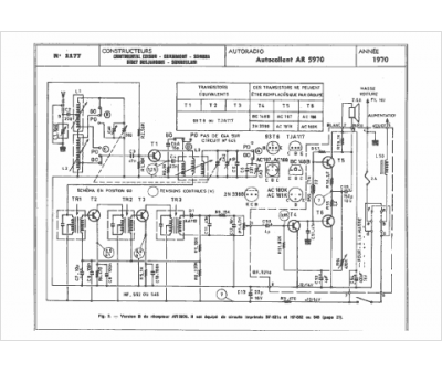
AR 5970
Type appareil :
récepteur à transistors
Pays d'origine :
France
