
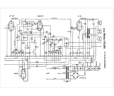
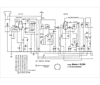
Marque :
Graetz
Modèle :
Musica 4R 3361
Type appareil :
récepteur à tubes
Pays d'origine :
Allemagne
