
Marque :
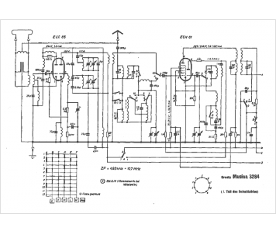
Graetz
Modèle :
Melodia 3284
Type appareil :
récepteur à tubes
Pays d'origine :
Allemagne
