
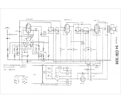
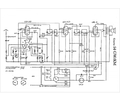
Marque :
Graetz
Modèle :
54 GW-KM
Type appareil :
récepteur à tubes
Pays d'origine :
Allemagne
