
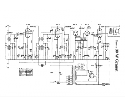
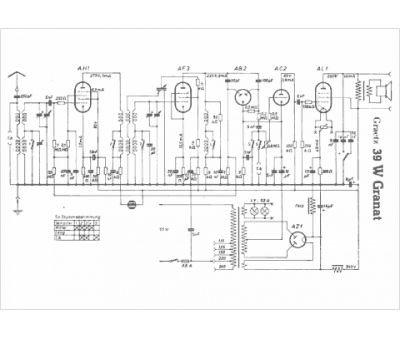
Marque :
Graetz
Modèle :
39 W Granat
Type appareil :
récepteur à tubes
Pays d'origine :
Allemagne
