
Marque :
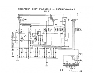
Gody
Modèle :
Super Fulguss 5
Type appareil :
récepteur à tubes
Année :
1936
Pays d'origine :
France
