
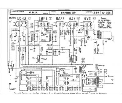
Marque :
GMR
Modèle :
Saphir 29
Type appareil :
récepteur à tubes
Année :
1939
Pays d'origine :
France
