
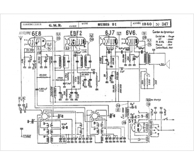
Marque :
GMR
Modèle :
Rubis 91
Type appareil :
récepteur à tubes
Année :
1940
Pays d'origine :
France
