
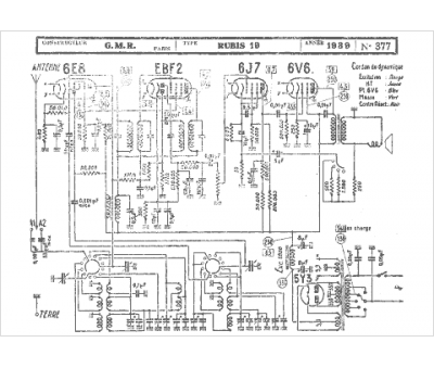
Marque :
GMR
Modèle :
Rubis 19
Type appareil :
récepteur à tubes
Année :
1939
Pays d'origine :
France
