
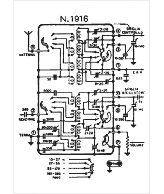
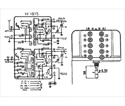
Marque :
Geloso
Modèle :
Gr. 1915
Type appareil :
récepteur à tubes
Pays d'origine :
Italie
