
Marque :
Geloso
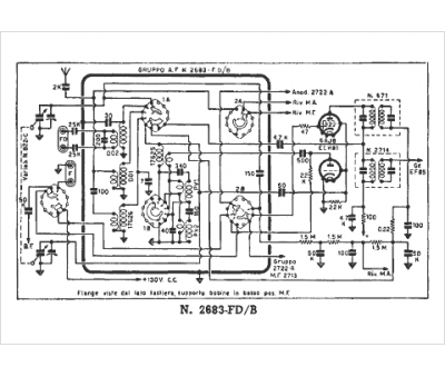
Modèle :
2683 FD-B
Type appareil :
récepteur à tubes
Pays d'origine :
Italie
